Nguyên lý làm việc của máy ép thủy lực
Máy ép thủy lực là một trong những thiết bị được sử dụng phổ biến nhất hiện nay. Với khả năng nén ép các vật dụng từ nhỏ đến lớn sẽ giúp cho công việc của bạn trở nên dễ dàng hơn. Vậy máy ép thủy lực có đặc điểm gì? Nguyên lý làm việc của máy ép thủy lực ra sao? Để hiểu hơn về vấn đề này, bạn có thể tham khảo thêm những thông tin trong bài viết dưới đây.
Đặc điểm nổi bật của máy ép thủy lực
Máy ép thủy lực còn gọi là máy nén thủy lực sử dụng xi lanh thủy lực để tạo áp lực ép. Được sử dụng trong ngành công nghiệp để nén và ép các vật liệu kim loại. Máy ép thủy lực bao gồm các thành phần cơ bản như bơm, xilanh, motor, van điều khiển, bình chứa, bộ lọc và ống mềm.

Có nhiều loại máy ép thủy lực trên thị trường như máy ép thủy lực vận hành bằng tay, dùng điện hoặc khí nén, với cấu tạo khác nhau như máy ép chữ C, chữ H, 2 trụ hoặc 4 trụ, và có công suất nhỏ hoặc lớn.
Xem thêm: Máy ép thủy lực
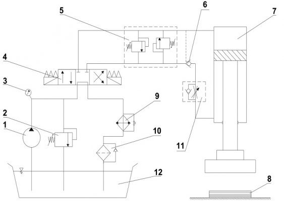
Máy ép thủy lực làm việc như thế nào?
Mỗi loại sẽ có cách sử dụng khác nhau nhưng nhìn chung thì nguyên lý làm việc của máy ép thủy lực đều dùng hệ thống thủy lực nên sẽ có cách vận hành giống nhau.
Máy ép thủy lực dựa theo định luật Pascal
Dù máy ép thủy lực ở loại nào thì chúng đều hoạt động nhờ vào hệ thống thủy lực và có chung nguyên lý làm việc là dựa vào nguyên lý của định luật Pascal (định luật truyền áp suất chất lỏng). Theo định luật này, áp suất tĩnh bên ngoài sẽ tác dụng lên chất lỏng hạn chế với lực bằng nhau trên các diện tích bằng nhau với góc 90 độ so với thành bình. Hay nói cách khác là được truyền hoặc phân phối truyền đều khắp các chất lỏng theo nhiều hướng.

Các máy ép sử dụng hệ thông thủy lực sẽ được trang bị hai chiếc xi lanh với dung tích khác nhau và được nối với nhau bằng đường ống. Mỗi xi lanh sẽ có một piston phù hợp với nó. Một piston sẽ hoạt động như máy bơm với một lực cơ khí vừa phải trên tiết diện mặt cắt ngang nhỏ. Piston còn lại sẽ tạo ra một lực tương đối lớn lên toàn bộ diện tích của piston đó.
Trong hệ thống xi lanh thì tất cả các bề mặt của đế piston song song với quá trình nén năng lượng chuyển hóa (tải trọng). Lực được tạo ra sẽ tỷ lệ thuận với áp suất nên áp suất càng cao thì lực tạo ra càng lớn. Điều này giải thích vì sao máy ép thủy lực lại có thể tạo ra áp lực lớn đến vậy.
Mô tả chi tiết nguyên lý làm việc máy ép thủy lực
Máy ép thủy lực là một thiết bị sử dụng nguyên lý cơ học và sức ép của chất lỏng để ép và hình dạng hóa các vật liệu. Sau đây là mô tả chi tiết về nguyên lý làm việc của máy ép thủy lực.
Máy ép thủy lực đang ở chế độ chờ
Khi người sử dụng bật nguồn điện trên hộp điều khiển thì xi lanh thủy lực sẽ đứng im, dầu chảy qua bơm đến van đảo chiều. Sau đó dầu sẽ được đẩy ngược về bể thông qua cụm làm mát và lọc dầu. Lúc này, người vận hành chỉ cần đưa nguyên vật liệu vào khuôn ép.
Máy ép thủy lực ở chế độ ép
Khi đưa vật liệu vào khuôn ép, người sử dụng nhấn nút khởi động có trên bảng điều khiển của máy. Dầu bắt đầu chảy qua bơm đến van một chiều và van đảo chiều. Sau đó chảy đến xi lanh thủy lực và đảo chiều chảy ngược về thiết bị làm mát, đến cốc lọc về bể dầu.
Máy ép thủy lực ở chế độ giữ tải
Sau khi ép, xi lanh thủy lực sẽ đứng im trong 5 giây để giữ cho áp suất trong hệ thống được ổn định, giúp tạo ra sản phẩm đạt yêu cầu. Nếu áp suất trong hệ thống lên cao quá sẽ dẫn đến hỏng kết cấu của sản phẩm.
Máy ép thủy lực về chế độ không tải
Cuối cùng, sản phẩm được lấy khỏi khuôn ép và xi lanh thủy lực sẽ chuyển động tịnh tiến về vị trí ban đầu. Van đảo chiều sẽ được kích hoạt để máy ép quay lại giai đoạn chờ (vị trí ban đầu). Lưu ý, thời gian lùi về của nó bằng thời gian nâng khuôn ép.

Xem thêm: Máy đột lỗ tôn
Kết luận
Hiểu được nguyên lý làm việc của máy ép thủy lực sẽ giúp người vận hành dễ dàng sử dụng nó cũng như đảm bảo an toàn trong quá trình vận hành máy. Với những thông tin mà chúng tôi cung cấp ở trên, hy vọng bạn có thể hiểu hơn về các đặc điểm của máy ép thủy lực và nhất là nguyên lý làm việc của chúng. Liên hệ DBK Việt Nam nếu bạn đang cần hỗ trợ.
Hãy mua ngay máy ép thủy lực từ DBK Việt Nam ngay hôm nay để đảm bảo rằng bạn sở hữu một sản phẩm chất lượng với giá tốt nhất. Chúng tôi cam kết mang đến cho bạn sự hài lòng với hiệu suất vượt trội và tính ổn định của máy ép thủy lực này. Hãy nhanh tay đặt hàng và trang bị công nghệ tiên tiến cho doanh nghiệp của bạn, đồng thời tiết kiệm thời gian và công sức trong quá trình làm việc. Đừng bỏ lỡ cơ hội này, liên hệ với chúng tôi ngay hôm nay để biết thêm chi tiết và nhận ưu đãi đặc biệt.
Ngày tạo: 2022-09-28 11:31:45 | Người tạo: Phát Review